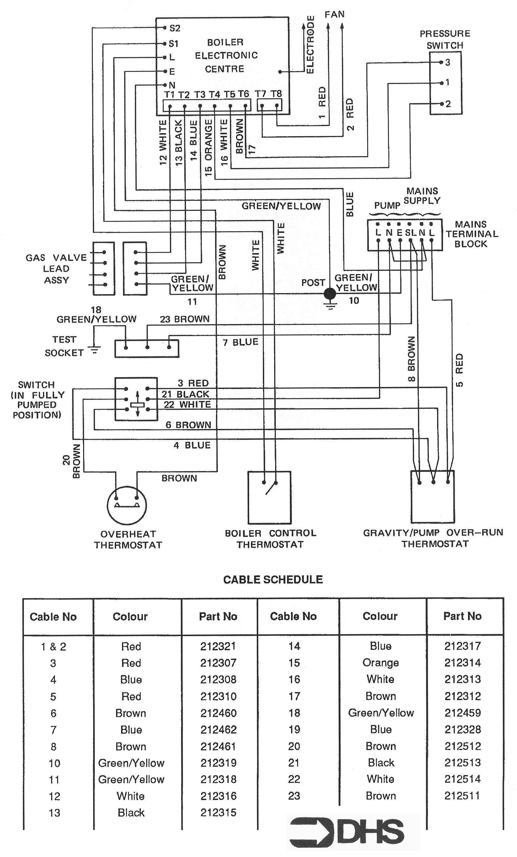
Potterton Netaheat Profile 80E LPG / WIRING DIAGRAM - CABLE SCHEDUL

Brand: Potterton Range: NETAHEAT Model: Profile 80E LPG

Here you can find the spare parts for the Potterton Netaheat Profile 80E LPG. Can't find the part you're looking for? You can contact us and a member of our team will be more than happy to help find the part you need.

All of our boiler manuals are free to download from our boiler manuals section

1

POTTERTON 212320 FAN LEAD ASSY

Part No: 1120976 MPN: 212320

Sorry, this part is now obsolete

View Part Details
19

POTTERTON 212328 CBLE.ASSEMBLY. BLUE X 76 LG.

Part No: 1120978 MPN: 212328

Sorry, this part is now obsolete

View Part Details
2 products found